Официальное опубликование правовых актов
ОФИЦИАЛЬНОЕ ОПУБЛИКОВАНИЕ
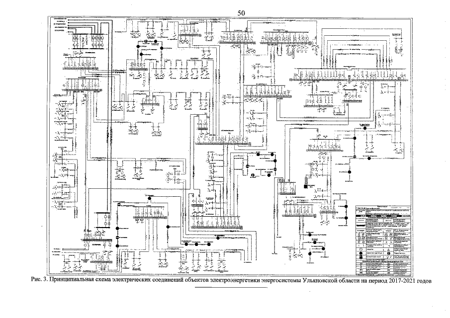
Постановление Губернатора Ульяновской области от 14.06.2016 № 65
"Об утверждении схемы и программы перспективного развития электроэнергетики Ульяновской области на 2017-2021 годы"
Номер опубликования: 7300201606170004
Дата опубликования: 17.06.2016
Страница №51 из 51:
Увеличить