Постановление Правительства Тульской области от 29.04.2022 № 286
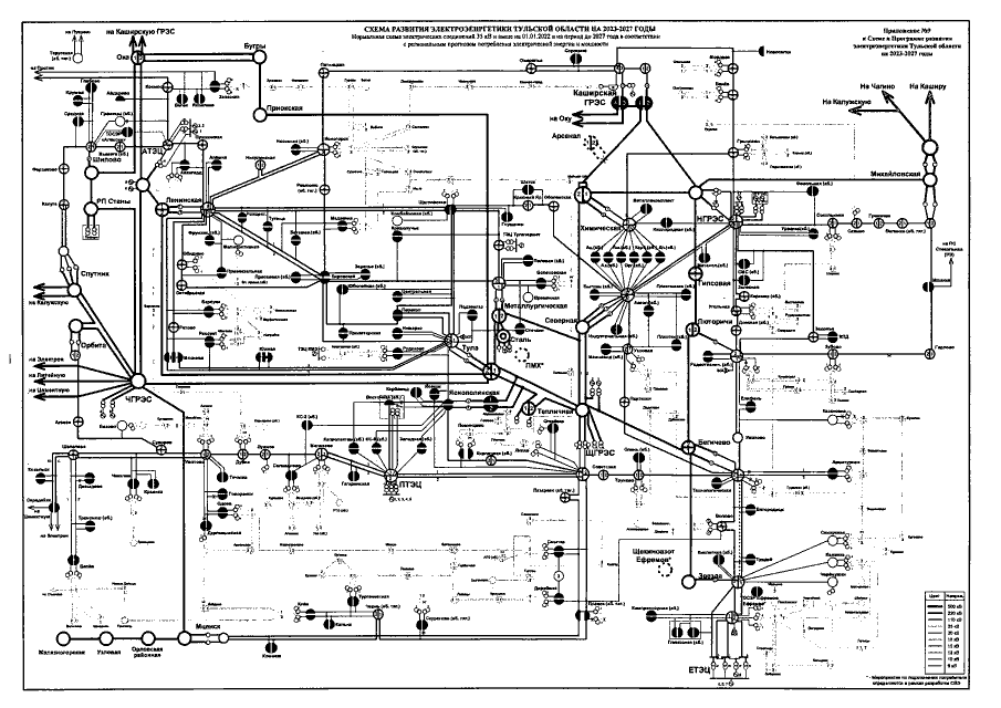
"Об утверждении Схемы и Программы развития электроэнергетики Тульской области на 2023-2027 годы"
"Об утверждении Схемы и Программы развития электроэнергетики Тульской области на 2023-2027 годы"
Номер опубликования: 7100202205040003
Дата опубликования:
04.05.2022
