Официальное опубликование правовых актов
ОФИЦИАЛЬНОЕ ОПУБЛИКОВАНИЕ
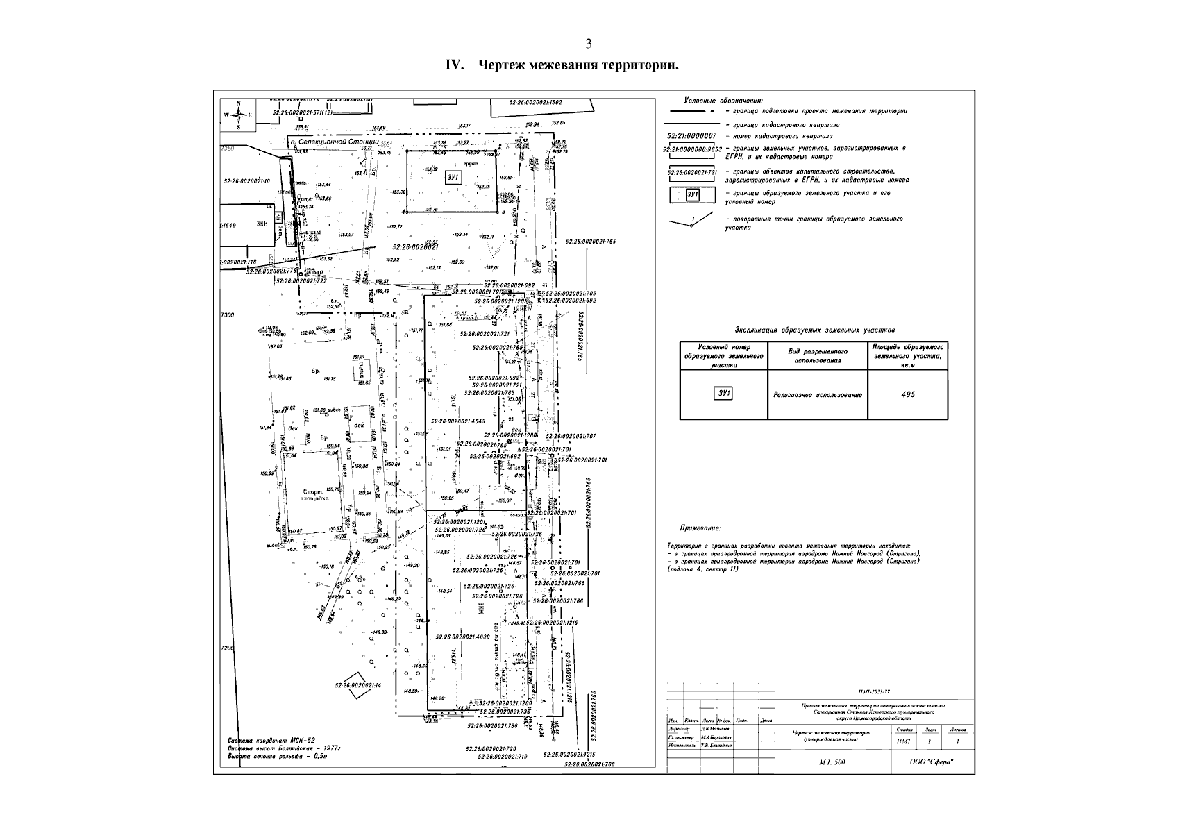
Приказ Министерства градостроительной деятельности и развития агломераций Нижегородской области от 01.04.2025 № 07-02-03/35
"Об утверждении проекта межевания территории центральной части поселка Селекционная Станция Кстовского муниципального округа Нижегородской области"
(Зарегистрирован 14.04.2025 № 27982-330-007-02-03/35)
Номер опубликования: 5201202504170002
Дата опубликования: 17.04.2025
Страница №5 из 5:
Увеличить