Официальное опубликование правовых актов
ОФИЦИАЛЬНОЕ ОПУБЛИКОВАНИЕ
Указ Губернатора Алтайского края от 26.04.2021 № 64
"Об утверждении схемы и программы "Развитие электроэнергетики Алтайского края" на 2022–2026 годы"
Номер опубликования: 2200202104270001
Дата опубликования: 27.04.2021
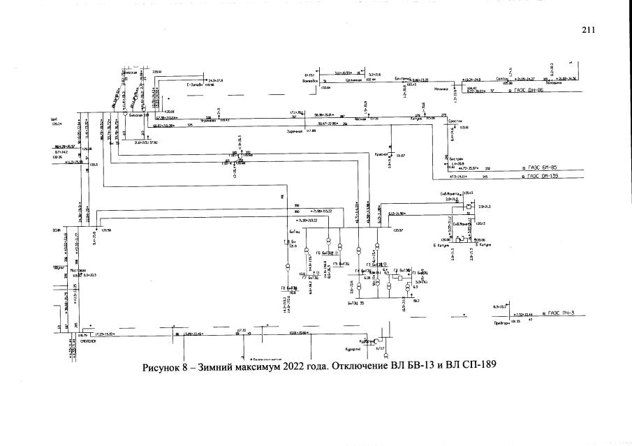
Страница №211 из 309:
Увеличить